DGLP型电池材料高速离心喷雾干燥机
概述
DGLP型电池材料高速离心喷雾干燥机应用于锂电池磷酸铁锂正极材料水溶性液态料的干燥生产,采用高速离心喷雾雾化技术,在实现连续干燥生产的同时,获得粒度均匀、结构紧密且流动性好的微球形颗粒,在很大程度上,高速离心雾化技术,能有效改善或提高正极材料磷酸铁锂的堆积密度,使其单体颗粒可达3~5μm和成品含湿量为0.5%的质量要求,应用磁性过滤技术,有效规避在生产过程的铁离子杂质的掺入,达到材料纯净目的,维护正极材料的导电性能。余热气体的循环利用,又能达到节能减排的生产目的,顺应国家倡导的节能减排、低碳生产方式的转变。为维护生产安全,本机采用脉冲除尘冷却保护技术,在智能化控制操作下,实现冷却保护安全互锁。创新技术的综合应用,为我国新能源锂电池正极材料的产业生产,提供基础设备和技术上的支撑,是较为理想的新材料干燥设备。
结构特点
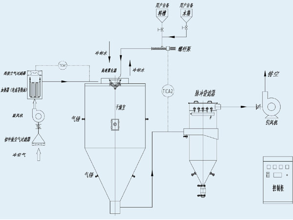
一、供液系统
1. 料液储罐设置搅拌机构,防止料液沉淀。
2. 在进入雾化器前,设置磁性过滤器去磁,保证产品纯度。
3. 选用高速电机直驱雾化器。相对齿轮传动雾化器,具有重量轻、噪音低、线速度高、可调范围宽、无漏油等优点,且无需配套起吊葫芦。并配备变频器控制雾化器转速。
4. 配置变频器控制输液泵,料液流量更稳定,恒定出风温度,保证产品终水分。
二、干燥介质
1. 对电加热器的控制,设计可控硅控制,保证进风温度的稳定性。
2. 冷空气经过初中效空气过滤器处理后加热,加热后再经过耐高温空气过滤器处理进入干燥室,保证干燥介质的洁净度。
三、热风蜗壳
螺旋沉降式热风蜗壳、水平导风片和热风分配器两层导风叶片,把热风气流整流成理想状态,与雾化器喷出的雾滴充分接触,并引导雾滴螺旋下降,不至于吸顶和粘壁。
1. 干燥室选用不锈钢镜面板,材质有304或316L供用户选择,板厚2~3mm,满焊,焊缝抛光Ra≤0.8,保证在干燥室的粉尘不附壁。
2. 干燥室下料锥角设计50度,保证产品顺利排出干燥室。
3. 在干燥室外壁设置气锤振击装置,脉冲控制间隔敲打,防止粉尘附壁。
五、脉冲袋滤器
1. 滤材的选用, 采用PTFE覆膜材料制作而成,能高效过滤微粉体,同时该覆膜材料本身就具有疏水性,在使用时,可以极大限度的减少水及其他油性物质黏附在滤袋表面, 布袋清灰效果良好。
2. 由于排风温度高,一般在100~130℃之间,为了防止滤袋因高温引起的着火燃烧,在脉冲袋滤器含尘室,设置冷风口和箱内温度检测,一旦箱内温度超过安全温度,自动打开冷风口,并自动关闭热源等关联设备。
为了保证产品的纯度,在干燥过程中产品尽可能少与金属材料接触,流程应简短,干燥塔底部不出料,电池材料的密度偏大,而为了保证物料不分级,并流畅地将产品输送到脉冲袋滤器,在干燥塔底部拐弯处专门设2种导流器,一种是锥形导流器,一种是月亮弯形导流器,目的在于提高拐弯处的风速, 并设置搅拌清理装置,使产品不至于沉集在拐弯处。
七、控制系统
触摸屏操作,可编程器控制,数显温度、压力、雾化器和输液泵运行频率,按工艺要求自动控制进风温度,根据工艺要求设定的出风温度自动调节输液泵的转速,来恒定出风温度,保证产品终水分含量。
我公司研制成功的磷酸铁锂专用雾化盘,粒径可控范围D50=8~20um,线产品优势:速度已突破250m/s。其技术水平已经完全与德国GEA-Niro、日本大川原等世界^企业同步。
上一条:没有了
